Introduction: ECL80 PUSH PULL VALVE AMPLFIER
The aim of this project was to build a low cost valve amplifier with good quality sound output.
The cost of such an amplifier is determined mainly by the transformers and the audio output valves. The transformers used in the prototype were Radio Shack Cat No. 32-1031 10W 70V line audio transformers for the output and a mains transformer salvaged from a valve radio. The amplifier would have to be push pull as the transformers are not designed to have DC flowing through them. The final design is based upon that of a Ferguson 989T console model TV set audio stage. Service data available here:
http://www.radiomanuals.info/information/Broadcasters/sFerguson%20989T.pdf
The output transformers were bought in the UK very cheaply when Tandy was closing. A suitable alternative would be a RS 3.5W multi tap output transformer. Part Number 210-6475 these are available for GBP7-75 each. Using the Radio Shack line transformers the output impedance of the speakers should be 1.5 times the impedance written on the transformer. I was pleasantly surprised at how well the Radio Shack transformers performed.
The valves used are ECL80s these have the advantage of consuming only 300mA at 6.3V for the heaters and are readily available very cheaply on e-bay. The disadvantage is the low power handling capability and the common cathode of the pentode and triode sections of the valve. These valves were commonly used as frame oscillator and output in 405 line TV sets and also as single ended audio output and amplifier in some TV and radio sets.
The chassis was fabricated from 1.2mm aluminium sheet this is also available from RS, Part Number 434-043 for 5 sheets 300 x 200 x 1.2mm. The chassis measures 300 x 200 x 30 mm plus the transformer cover.
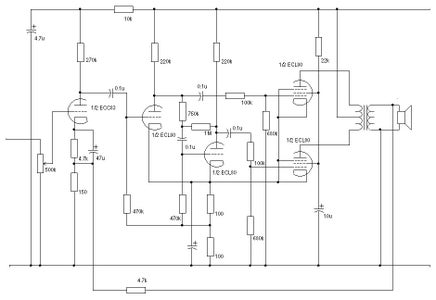
The schematic diagram of the amplifier is shown below. It was found necessary to add the grid stopper resistors to the pentodes to prevent instability.
If more gain is required a single ECC83 double triode can easily be added. This valve gives one triode for each channel.
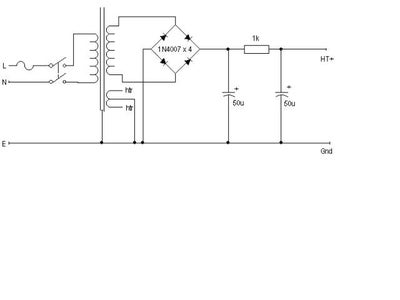
The power supply for a the stereo version needs to supply 6.3V at 1.8A and 200V at approx 100mA including the optional ECC83 stage. This makes the sourcing of a suitable transformer fairly easy. A suitable power supply schematic is shown below.
The final amplifier has a similar power output to a single ended ECL86 but should have less distortion and produce better quality audio. A pair of ECL80 valves is also cheaper than a single ECL86. I also think that having a pair of valves in push pull is aesthetically pleasing.
When driving a pair of Wharfedale Denton loudspeakers the sound quality is very pleasing and the volume is ample for a large room. I have been using the amplifier without the 4.7k negative feedback resistor, but if added should reduce distortion and increase frequency response. Note: When I added the 4.7k resistor to provide global negative feedback the amplifier became unstable at supersonic frequencies. When I looked at the phase shift in the amplifier the output phase shifted as the frequency was increased, this may be caused by the output transformers. One solution to this problem would be to provide some inductance in the feedback loop. The amplifier is now being used without this feedback.
The cost of such an amplifier is determined mainly by the transformers and the audio output valves. The transformers used in the prototype were Radio Shack Cat No. 32-1031 10W 70V line audio transformers for the output and a mains transformer salvaged from a valve radio. The amplifier would have to be push pull as the transformers are not designed to have DC flowing through them. The final design is based upon that of a Ferguson 989T console model TV set audio stage. Service data available here:
http://www.radiomanuals.info/information/Broadcasters/sFerguson%20989T.pdf
The output transformers were bought in the UK very cheaply when Tandy was closing. A suitable alternative would be a RS 3.5W multi tap output transformer. Part Number 210-6475 these are available for GBP7-75 each. Using the Radio Shack line transformers the output impedance of the speakers should be 1.5 times the impedance written on the transformer. I was pleasantly surprised at how well the Radio Shack transformers performed.
The valves used are ECL80s these have the advantage of consuming only 300mA at 6.3V for the heaters and are readily available very cheaply on e-bay. The disadvantage is the low power handling capability and the common cathode of the pentode and triode sections of the valve. These valves were commonly used as frame oscillator and output in 405 line TV sets and also as single ended audio output and amplifier in some TV and radio sets.
The chassis was fabricated from 1.2mm aluminium sheet this is also available from RS, Part Number 434-043 for 5 sheets 300 x 200 x 1.2mm. The chassis measures 300 x 200 x 30 mm plus the transformer cover.
The schematic diagram of the amplifier is shown below. It was found necessary to add the grid stopper resistors to the pentodes to prevent instability.
If more gain is required a single ECC83 double triode can easily be added. This valve gives one triode for each channel.
The power supply for a the stereo version needs to supply 6.3V at 1.8A and 200V at approx 100mA including the optional ECC83 stage. This makes the sourcing of a suitable transformer fairly easy. A suitable power supply schematic is shown below.
The final amplifier has a similar power output to a single ended ECL86 but should have less distortion and produce better quality audio. A pair of ECL80 valves is also cheaper than a single ECL86. I also think that having a pair of valves in push pull is aesthetically pleasing.
When driving a pair of Wharfedale Denton loudspeakers the sound quality is very pleasing and the volume is ample for a large room. I have been using the amplifier without the 4.7k negative feedback resistor, but if added should reduce distortion and increase frequency response. Note: When I added the 4.7k resistor to provide global negative feedback the amplifier became unstable at supersonic frequencies. When I looked at the phase shift in the amplifier the output phase shifted as the frequency was increased, this may be caused by the output transformers. One solution to this problem would be to provide some inductance in the feedback loop. The amplifier is now being used without this feedback.





