Koncrete
Follow
Inbox
View Profile
Joined March 13th, 2017
6
Instructables
62,276
Views
2
Comments
6
Followers
Follow
Inbox
View Profile
I'm a tinkerer and a mechanical engineer. I have trained in, and dabble in programming. I am not a mechanic or diagnostician, but have a lot of experience trying to keep older cars on the road cheaply.
el-kittiwake
Profile
Instructables (6)
Collections (0)
Favorites (5)
Discussions (3)
Settings
Koncrete's Instructables
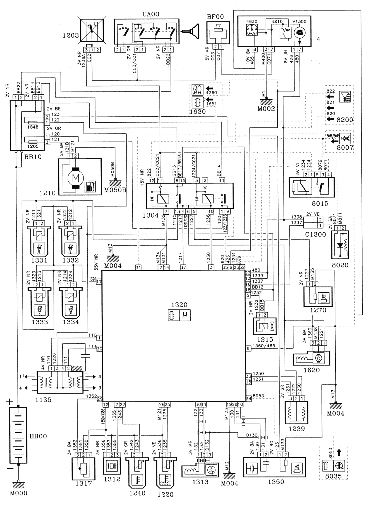
How to Read PSA, Peugeot and Citroen Electric Diagrams
1996 Peugeot 306, 1.6 (NFZ, TU5). Some Known Good Engine Management Signal Waveforms
How to Disassemble a Boda 4235 Lock Case (Abloy 4235)
Bosch LSU 4.2 Wideband O2 Sensor Testing (2001 Skoda Octavia 1.6 (AVU))
Introduction to the Haynes PFCR (Professional Fault Code Reader)
Set Promoted Items
View all
6
Instructables »
Achievements
10K+ Views
Earned a bronze medal
1+ Featured Instructable
Earned a bronze medal
Welcome to Instructables! Pick what you love and
discover inspiring projects from our community
Customize Feed